
低氧血症是儿童肺炎、哮喘、支气管肺发育不良等疾病的常见并发症,快速识别低氧血症对于危重症患儿的处置、管理具有重要意义。脉搏血氧饱和度监测是世界卫生组织公认的监测儿童低氧血症的最佳方式,可无创、持续性监测脉搏血氧饱和度。现基于国内外相关文献,并结合儿科临床需求,制定《儿童脉搏血氧饱和度监测临床应用专家共识》,旨在提升儿科医师和护理人员对脉搏血氧饱和度监测的儿科常见应用、作用原理、操作技术以及局限性的认识。
版权归中华医学会所有。
未经授权,不得转载、摘编本刊文章,不得使用本刊的版式设计。
除非特别声明,本刊刊出的所有文章不代表中华医学会和本刊编委会的观点。
脉搏血氧饱和度(pulse oxygen saturation,SpO2)监测是指使用脉搏血氧饱和度监测仪(pulse oximeter,以下简称脉搏血氧仪)检测SpO2的技术,具有操作简单、便携、低成本、无创及可持续性监测的优点。目前,SpO2监测被世界卫生组织(World Health Organization,WHO)公认是检测儿童低氧血症(hypoxemia)的最佳方式[1],并被视为儿童健康基本干预措施[2]。SpO2也已成为除体温、呼吸、脉搏和血压之外的第5项生命体征[3]。在新型冠状病毒肺炎(COVID-19)疫情形势下,脉搏血氧仪被列入应对COVID-19疫情的"优先医学设备"清单之中[4]。SpO2监测可以及早识别低氧血症从而影响医师对疾病严重程度、诊断和治疗的决策,进而缩短住院时间、降低死亡率[5]。有研究证据证实[1,6],与单独的临床症状和体征相比,SpO2监测可以提高识别20%~30%的儿童低氧血症。
尽管SpO2监测对临床管理非常重要,但在全球中低收入国家,脉搏血氧仪的配置率和使用率存在明显不足[7,8,9,10,11,12]。前期开展的全国性线上问卷调查发现,我国儿科医务人员对于SpO2监测的知识和态度有待进一步加强,脉搏血氧仪的使用存在明显不足,一级及以下医疗机构的脉搏血氧仪配置率较低。基于上述情况,中国初级卫生保健基金会儿科专家委员会等组织专家制定了本共识,旨在实现SpO2监测在儿科临床实践中的最佳使用。本共识的使用人群为临床医师和护理人员,目标人群为需要评估低氧血症的儿童。
指血液中被氧结合的氧合血红蛋白(oxyhemoglobin,HbO2)占全部可结合的血红蛋白(Hb)的百分比,主要取决于血氧分压(partial pressure of oxygen,PO2)。动脉血氧饱和度(SaO2)正常范围为95%~98%,可经血气分析直接测定或SpO2监测间接测定。
指物理溶解于血液中的氧所产生的张力,又称氧张力。动脉血氧分压(arterial partial pressure of oxygen,PaO2)正常范围为100-0.3×年龄±5 mmHg(1 mmHg=0.133 kPa),主要取决于吸入气体的氧分压和肺的外呼吸功能。
指因氧气供应不足或用氧障碍导致组织的代谢、功能和形态结构发生异常变化的病理过程,根据缺氧的原因和血氧变化特点,可将其分为低张性缺氧、血液性缺氧、循环性缺氧和组织性缺氧4种类型。
是指血液中含氧不足,表现为PaO2和SaO2或SpO2下降,PaO2低于同龄人的正常下限,SaO2或SpO2在低海拔(≤2 500 m)地区<90%,在海拔超过2 500 m的地区≤87%。
SO2与PO2的关系并不是线性关系,而是呈"S"形的曲线关系(图1),称为氧合血红蛋白解离曲线(oxygen dissociation curve),简称氧离曲线,表示在不同PO2下,O2与Hb的解离与结合情况[15]。在曲线的上段,相当于PO2在60~100 mmHg时比较平坦,在这个区间PO2的变化对SO2变化影响不大。只要PO2不低于60 mmHg,SO2仍可维持在90%以上,血液仍能携带足够的氧,不至于导致组织缺氧;曲线的中段较陡,相当于PO2在40~60 mmHg,此时PO2的轻微下降即可引起SO2的明显下降,有利于HbO2释放大量的氧气至组织中;在曲线的下段,相当于PO2在15~40 mmHg时的氧饱和度,该区间曲线最为陡直,当组织活动增强时,HbO2进一步解离,O2释放明显增多,是安静时的3倍,以满足机体需要,反映了机体的O2贮备能力。


注:2,3-DPG:2,3-二磷酸甘油酸;CO2:二氧化碳;1 mmHg=0.133 kPa 2,3-DPG:2,3-diphosphoglyceric acid;CO2:carbon dioxide;1 mmHg=0.133 kPa
Hb对O2的亲和力受多种因素影响,导致氧解离曲线发生移位,如图1所示:当血液pH降低、二氧化碳分压(PCO2)升高、温度升高、2,3-二磷酸甘油酸(2,3-DPG)浓度升高时,Hb与O2的亲和力降低,曲线右移,利于O2的释放;反之,曲线左移,不利于O2释放,可能会造成组织缺氧。
对于危重症患儿,尽管SpO2监测不能提供十分准确的SaO2,但其在PICU中仍具有重要的监测意义,并已被证实足以指导危重症的临床决策。除了及时识别低氧血症外,对于依赖机械通气的患儿,SpO2测定可以帮助选择合适的通气方式、调节吸入氧浓度[12],为确定呼吸机撤离时机提供参考,并减少临床对血气分析的需求。
在术前,可根据SpO2评估患儿是否能够耐受麻醉和手术;在术中,监测SpO2可了解气管插管时无通气期的氧合程度,及时发现麻醉意外,监测术中是否发生低氧血症,以便及时调整吸氧浓度,协助手术顺利进行。另外,某些临床创伤性检查/治疗操作,如胸腔穿刺、经皮肺组织穿刺病理学检查、支气管镜检查、胃肠镜检查、吸痰等,均可发生低氧血症,而监测SpO2可显著提高其安全性。
SpO2作为新生儿氧合功能监测指标,可有效评价新生儿气道处理和呼吸复苏效果。早产儿(尤其是胎龄<28周的早产儿)在新生儿早期容易发生呼吸困难和呼吸衰竭,需要呼吸支持,但在呼吸支持过程中氧疗不足与早产儿死亡及神经系统损伤密切相关,而过度氧疗可导致支气管肺发育不良(bronchopulmonary dysplasia,BPD)、早产儿视网膜病的风险增加,因此需要SpO2监测连续测定早产儿的血氧水平,设定目标氧饱和度范围来避免缺氧及过度氧疗,以提高早产儿存活率及后期生存质量[16]。
急诊预检分诊是急诊就诊的首要环节,是对急诊患儿快速评估、根据病情的严重程度确定治疗或进一步处理的优先次序,以确保充分利用急诊室资源、缩短急危重患者候诊时间、提高急诊工作效率。急诊预检分诊通常依据患者病情将其分为急危、急重、急症、亚急症或非急症[17],但儿科由于婴幼儿沟通困难,年龄相关影响因素,如生理参数、流行病学及不同疾病临床表现差异等,预检分诊更为复杂、更具挑战性,目前尚未形成统一的急诊预检分诊标准,但是生命体征与SpO2应是分诊的核心指标。脉搏血氧仪是儿科急诊预检分诊的必需设备,护士可以第一时间获得患儿SO2和心率状况,有助于快速评估患儿病情。
在转运过程中,由于医疗条件的限制和环境的改变,可能不能及时发现和处理患儿病情变化,从而发生各类医疗不良事件、影响患儿预后。转运过程中危重患儿的常见病情变化包括血压改变、SpO2下降、意识改变等,其中以SpO2降低最常见。SpO2监测有助于及时发现患者出现低氧血症。因此强调对于可能或者已经出现低氧血症的患儿,如危重患儿(生命体征不平稳、意识不清楚、需要呼吸或循环支持、使用血管活性药物等)、小婴儿以及SpO2≤94%、儿童早期预警评分(pediatric early warning score,PEWS)得分2分及以上、使用了镇静或者麻醉剂、呼吸功能不全、正在接受氧疗的患儿,转运过程中必须予以监护。对于只需要监护心率与SpO2,特别是转运距离不远的院内转运,可以选择SpO2监测,以及时发现低氧血症,予以启动或强化氧疗、调整体位等处理,减少转运带来的不良事件。术后患儿运送到术后麻醉监护室是低氧血症的高危时期[18]。据文献资料统计[19],转移过程中低氧血症的发生率为13%。
接诊肺炎或其他下呼吸道感染、支气管哮喘(简称哮喘)急性发作、BPD及发热患者时,应该检测SpO2,以评估病情。
对于出院后的慢性心肺血管疾病患儿,如囊性纤维化(cystic fibrosis,CF)、BPD、睡眠呼吸障碍、伴/不伴先天性心脏病(CHDs)的肺高压、间质性肺疾病等,美国胸科协会强烈建议使用家庭脉搏血氧仪监测氧合指标,以识别疾病是否恶化,是否需要住院治疗,并指导家庭氧疗。在COVID-19的大流行下,新型冠状病毒感染者可能出现"沉默性低氧血症"(即严重低氧血症患者并未出现明显的呼吸困难表现),为降低并发症风险,WHO发布的COVID-19临床管理指南建议[20],不符合住院的新型冠状病毒感染者居家监测SpO2,以免延误病情。
早产儿氧疗是危重早产儿救治过程中不可缺少的重要措施,低氧血症可导致多脏器受损,增加病死率,但出生后早期高浓度氧是发生BPD的独立危险因素,因此控制吸入氧浓度,监测氧疗至关重要。新生儿科医师依据动脉血气分析监测PaO2调节呼吸机参数和给氧浓度,但PaO2是有创操作,临床应用受限;使用SpO2监测简便、无创,可以连续监测,从20世纪90年代开始广泛应用于早产儿氧疗监测。目前国际上普遍认为在校正胎龄32周前的目标SpO2以90%~94%为宜[21]。有文献报道[22],SpO2趋势直方图可以客观反映患儿氧合情况,对早产儿氧疗有很好的指导作用。
BPD的病理改变包括肺实质病变、肺血管病变和气道疾病,低氧血症可加速肺动脉高压的形成和进展;重度BPD患儿在治疗过程中经常出现发作性氧饱和度下降,需要提高吸入氧浓度或增加通气压力,严重者需要心肺复苏,因此连续SpO2监测,将氧饱和度维持在92%~95%在BPD患儿的治疗中非常重要[23]。
BPD患儿出院后需要常规检测SpO2,并维持在92%以上;部分患儿出院后需要家庭氧疗,对于需要低流量(0.5~1.0 L/min)鼻导管吸氧SpO2才能维持在92%以上的BPD患儿,在出院后建议继续低流量鼻导管吸氧并监测SpO2,并维持SpO2在92%以上[24]。对于需要家庭氧疗的患儿出院前应对父母和相关照护者进行护理知识培训并准备好家庭氧疗设备,如便携式制氧机、吸氧鼻导管及面罩、脉搏血氧仪等。
肺炎是当前我国5岁以下儿童死亡的主要原因之一[25,26]。低氧血症是肺炎患儿预后不良的风险因素,使死亡风险增加约5倍,也是重症肺炎患儿恢复时间延长和治疗失败的重要预测因素[27]。我国儿童社区获得性肺炎诊疗规范(2019年版)指出[26],SpO2<92%即可诊断重症肺炎,重症肺炎患儿因氧供不足,组织细胞缺氧,可导致多器官功能衰竭,甚至死亡。在疾病早期,气急、发绀和呼吸频率增快等呼吸衰竭表现不明显,常滞后于SpO2和PaO2的下降。仅靠临床症状和体征对低氧血症的漏诊率达20%~30%[6]。
SpO2监测在儿童肺炎的诊治中发挥重要作用[28]。在门诊和社区管理的肺炎儿童中,SpO2监测可快速诊断低氧血症并减少漏诊率,缩短门急诊停留时间,以便快速转诊并指导患儿入院接受氧疗和其他支持性治疗[7,29]。肺炎患儿入院时应常规行SpO2测定,同时根据疾病的严重程度选择间歇性或持续性SpO2监测。对于轻度肺炎和毛细支气管炎患儿,可仅进行间歇性SpO2测定。对于重症儿童,如发绀,呼吸增快,辅助呼吸(呻吟、鼻翼扇动、三凹征),间歇性呼吸暂停以及昏睡或意识不清者,建议进行连续SpO2监测[30]。肺炎患儿监测SpO2有助于病情监测,早期和及时发现病情变化,采取有效氧疗并调整给氧方案,降低肺炎相关病死率和缩短住院时间。
哮喘是儿科常见疾病之一,哮喘急性发作导致患儿病情加重,如持续恶化可严重威胁患儿生命,需紧急救治。
在哮喘急性发作期间进行SpO2测定是一项重要的监测手段。SpO2是一项灵敏度高的监测指标,且较其他指标更早出现异常,可准确反映哮喘急性发作患儿的病情严重程度,能早期识别低氧血症。SpO2被推荐用于病情评估,并作为哮喘患儿对治疗反应性及判断预后的重要指标之一。若SpO2在90%~94%,提示轻度或中度哮喘急性发作;SpO2<90%,提示重度哮喘急性发作[31]。目前各国指南关于住院标准的SpO2界定值尚存在一定差异。美国儿科学会指南推荐[32],对于SpO2<90%的婴幼儿喘息,则建议住院治疗,而英国胸科协会/苏格兰学院间指南网络(BTS/SIGN)则将患儿住院标准定为SpO2<92%[33]。若治疗1 h后进行评估,SpO2仍低于92%~94%,则更被证实需要住院治疗。
对于存在低氧血症的哮喘患儿,建议紧急实施鼻导管或面罩给氧治疗提高SO2。我国儿童支气管哮喘规范化诊治建议(2020年版)和2022年全球哮喘防治创议(GINA)均推荐SO2需维持在94%~98%[34,35]。对于严重的低氧血症或高碳酸血症,出现意识模糊等病情恶化者,建议尽早入住PICU积极治疗,密切监测病情变化。
低氧血症是儿童时期各种呼吸系统和非呼吸系统危重症常见的并发症,如重症肺炎、肺栓塞、重症哮喘、中枢神经系统感染、多脏器功能衰竭、休克等易导致低氧血症[36,37,38]。有研究显示[39],低氧血症是儿童急性呼吸窘迫综合征前24 h内死亡的独立因素,是肺炎预后不良的危险因素,有低氧血症的肺炎患儿死亡风险可增加约5倍[27]。在通气/灌注(V/Q)比例失衡的情况下,如哮喘、慢性早产儿肺疾病、毛细支气管炎、重症肺炎等,氧饱和度降低是疾病严重程度的一个非常敏感的指标,其测定有助于评估疾病的严重性[40]。有研究显示,临床上仅凭症状和体征来评估氧合状态是不可靠的[41,42]。近年来高度重视SpO2的监测,以评估低氧血症和指导氧疗[2]。SpO2是评估疾病严重程度更可靠和客观的指标,目前已被认为是第5项生命体征[3,43]。在PICU中,SpO2被认为是患儿监护的基本要素,对于依赖呼吸机的患儿,SpO2测定可以帮助调节吸入氧浓度[32]。总之,SpO2是呼吸循环的重要生理参数之一,能够快速、无创、便捷、持续地反映患者的缺氧程度和病情变化,从而精准地确定患儿的危险分层,以进一步指导危重患儿的诊治。因此危重症患儿需要常规监测SpO2。
儿童阻塞性睡眠呼吸暂停(obstructive sleep apnea,OSA)是睡眠呼吸障碍中最严重的疾病。多导睡眠监测(polysomnography,PSG)是儿童OSA诊断的金标准[44],PSG存在价格昂贵,需要专门设备、场地和人员等要求,临床广泛开展受到限制[45,46]。相比于PSG,SpO2监测存在使用更方便,设置简单,不打扰正常睡眠和价格低廉的优势,但也存在无法发现脑电觉醒造成遗漏呼吸事件的判读,无法评估睡眠质量,无法进行睡眠分期,伪差辨认困难等问题[47]。夜间SpO2监测获取的数据,需要使用McGill oxygen评分进行评价[48,49]。有研究发现SpO2监测结果和PSG并不一致,SpO2监测对1岁以上儿童诊断OSA的敏感度为43%[49]。McGill oxygen评分3分和4分的病例符合PSG诊断为中重度OSA的敏感度和特异度分别为59%和100%,McGill oxygen评分1分和2分的病例在完善PSG监测后,也并不能够完全排除OSA诊断[50]。有Meta分析纳入SpO2监测和Watch-PAT相关研究,与PSG比较诊断OSA的敏感度和特异度分别为75%和88%[51]。因此对条件限制而无法进行PSG时,推荐在完善临床综合评估的基础上,对于高度倾向OSA诊断者可以使用SpO2监测进行筛查,但需要注意其局限性。SpO2监测可以帮助发现中重度OSA病例,但如果筛查结果阴性,即McGill oxygen评分为1分和2分者,仍需要进一步完善PSG进行确诊。对于SpO2监测提示OSA程度严重,必要时也需要转诊至专科医院完善PSG[51]。
单纯的SpO2监测筛查CHDs很难完全胜任,因为SpO2监测是检测各种原因引起的低氧血症,而CHDs并非全部有低氧血症,大约有50%以上CHDs属于左向右分流和无分流型(非发绀型)[52],故无低氧血症表现,因而单凭SpO2监测很难筛查出,造成假阴性。但是对危重型先天性心脏病(CCHDs)的筛查,SpO2监测有较高阳性率和特异性[53,54]。
目前,有关使用SpO2监测筛查CHDs的文献大多是针对新生儿。使用SpO2监测筛查CHDs具有成本低、简便易行、中等敏感性(危重型有高特异性)等优势,被美国用于筛查CCHDs,但英国国家筛查委员会(UK NSC)目前并不推荐使用。尽管如此,在英国约50%的医院进行此项筛查。在中国,目前只有少数医院使用SpO2监测来筛查CHDs,仅凭SpO2监测还没有显示出令人满意的筛查准确性。
常见使用方法有单纯SpO2测定(单纯POX)和心脏听诊杂音联合POX测定(MUR+POX)即双指标法,除此之外,还有MUR+POX联合临床表现。检测一般在新生儿出生6~72 h内进行。筛查方法:心脏听诊发现2级及2级以上杂音为阳性。POX测定右手及任一足,若POX低于90%为阳性;右手或任一足POX为90%~94%,或右手与任一足POX差异>3%于2~4 h内重复测定,结果无变化为阳性。一项欧洲的判断标准为新生儿出生4~12 h检测,如果SO2< 90%或导管前和导管后的饱和度手足之差>2%为阳性[55]。
单纯POX监测筛查具有中度敏感性。一项汇总了国内外约60万例新生儿CHDs筛查结果的Meta分析显示[56],单纯POX筛查新生儿CCHDs的总体敏感度为72.2%,特异度为99.8%;但另据国内一项对117 005例新生儿进行的筛查,单纯POX筛查检出CHDs的敏感度仅为20.28%,特异度为99.71%[57]。两项研究的敏感度相差甚远,考虑与前者筛查是CCHDs,后者筛查是大部分为非CCHDs有关。据英国剑桥的Rosie医院在2015年1月至2019年12月对23 614名新生儿开展的POX筛查研究显示[58],0.8%的新生儿POX结果呈阳性,总共有64名婴儿在出生后被诊断患有CHDs,其中POX阳性21名(10名单纯CHDs,11名合并其他疾病),其灵敏度仅为33%,而2/3的CHDs被漏诊,但POX检测CCHDs的敏感度为85.7%,特异度为99.3%。
采用双指标法即MUR+POX可大大提高灵敏度。有研究显示[57],双指标法筛查CHDs的敏感度为90.56%,特异度为98.57%。胡晓静等[56]通过Meta分析发现,MUR+POX组合筛查的敏感度及特异度均较高,分别为93.7%和98.3%,另外当与新生儿体格检查同时使用时,CHDs检出灵敏度可达65.6%。
综上所述,单纯POX筛查具有中度敏感性,只能筛查出有低氧血症的CHDs患儿,而MUR+POX可以筛查出没有低氧血症的CHDs患儿,从而大大增加了灵敏度,有利于早期发现新生儿CHDs,以便医务人员和家长有的放矢,早期随访管理CHDs,尤其是早期发现危重型新生儿CHDs,争取在出生1个月内手术矫正,可减少心力衰竭等严重并发症和降低病死率。建议开发新的方法,如灌注指数,以弥补目前筛选工具的不足。
SpO2监测可用于指导吸氧,WHO建议医护人员使用脉搏血氧仪来检测低氧血症,并指导儿童氧疗[1]。国际复苏联合委员会同样建议心肺复苏期间应使用脉搏血氧仪指导调节吸氧浓度[59]。
SpO2监测还可用于指导家庭吸氧。美国胸科协会在关于儿童家庭氧疗的指南中强烈建议使用家庭脉搏血氧仪持续监测家庭氧疗情况[60]。建议对CF、BPD、睡眠呼吸障碍、镰状细胞病、间质性肺疾病、无CHDs的肺动脉高压等疾病患儿合并慢性低氧血症时监测SpO2,指导家庭氧疗[60,61,62,63,64]。
但SpO2的家庭监测也存在一些潜在的不利因素,如脉搏血氧仪频繁报警导致照护者焦虑增加,甚至出现报警疲劳,不准确的SpO2数值可能会误导照护者,给患儿带来安全隐患[65]。因此为提高检测准确度,保证患儿安全,亟须建立实施儿童家庭SpO2监测的标准化流程[66]。
实施家庭SpO2监测首先应规范培训照护者,使其能按标准化流程检测,其次,需选择质量可靠的脉搏血氧仪,出院前及在家庭监测中定期检查测试脉搏血氧仪的准确性。在高海拔地区监测时,相应的报警界限和危急值标准需适当下调。如一段时间内SpO2总体呈下降趋势,即便测量值仍高于特定阈值或报警界限,也应及时与医师沟通[67,68]。
但需注意的是,在指导患儿吸氧和家庭吸氧时,不能孤立地依靠SpO2值,医护人员及照护者应学会根据SpO2值并结合患儿原发疾病情况、活动情况、呼吸情况来综合判断了解患儿氧合情况,对于严重的低氧血症、病情危重的患儿应结合动脉血气分析结果来评定。
SpO2监测的工作原理是基于光电容积描记法,即利用由于HbO2和还原血红蛋白(HHb)对波长为660 nm的红光和波长为940 nm的近红外光的吸光度明显不同,各制造商通过专用校准算法,将吸收比转换为SpO2。在660 nm处HHb的吸光度比HbO2强10倍以上,而在940 nm处HbO2的吸光度明显高于HHb(图2[70])。脉搏血氧仪通过交替发射2种波长的光束,结合心脏的收缩和舒张,引起血管搏动导致的局部血液容积变化,在接收端的光电二极管即可接收到随脉搏搏动产生的光电流波。体内的光吸收取决于测量部位组织的特性,皮肤、皮下脂肪、骨骼、肌肉、静脉血和毛细血管的吸收信号是恒定的,而只有动脉血中的HbO2和HHb的吸收信号随着心脏的收缩和舒张作周期性变化,进而形成光吸收的脉动波。光电流波信号由两种成分组成(图3[32]),一种是反映静脉和毛细血管、皮肤、皮下脂肪以及骨骼和肌肉吸光度的非搏动成分或称直流成分(direct current,DC),正常情况下,这一成分不会随心脏收缩和舒张而变化,并被认为是噪声信号,但这些因素发生变化时,可能增加噪声信号;另一种属于搏动成分或交流成分(alternating current,AC),反映随血管搏动而产生的HbO2和HHb的吸光度,是可变的。监测信号经过滤波、放大后得到脉搏波形,根据波峰间距得到脉搏频率,并根据红光和红外光的光电流比例得出HbO2的比例及SpO2,因此SpO2监测的原始指标是脉率和SpO2。大量研究证实,SpO2在70%~100%,SpO2与SaO2相关性良好,精度可达±2%~3%;低于70%,测量精度比较差。
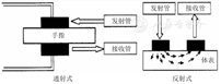
根据使用的传感器采样方式的不同,脉搏血氧仪可分为透射式和反射式2种(图4)。


透射式脉搏血氧仪主要用于身体的末端,如手指、脚趾、耳垂等部位,此种结构下,光线发射器与接收器分别位于身体的不同侧,光线从发射管发出后,透过人体被接收器接收进行测量[71]。透射式脉搏血氧仪体积小、使用方便、可随身携带、简便、患者容易接受,同时具有更快的配置速度,当发现某个测量部位的信号不理想时可以快速、方便地更换测量部位,可用单台设备连续给多个患者进行测量,使用成本低[70,72]。根据监测部位的不同,透射式脉搏血氧仪又可分为指夹式、鼻夹式、耳夹式等多种类型[70]。有证据表明,指夹式脉搏血氧仪的精度相比其他几种更高[72]。
反射式脉搏血氧仪的传感器安装位置不受限制,其传感器一般会固定在患者身上,配置较复杂,因此不会被用来在短时间内连续对多个患者进行监测,但可降低发生交叉感染的风险[70]。并且,反射式脉搏血氧仪与患者身体贴合更加紧密牢固,可有效降低患者移动身体带来的影响[70],其配置部位一般在手指或额头,当患者发生较严重血管收缩情况时,在额头配置的反射式传感器受到的影响较其他部位更小,因此配置在额头的反射式脉搏血氧仪在患者血管收缩的情况下有更好的应用前景[70]。
(1)首先评价患儿的生命体征、精神状态、呼吸及组织灌注情况、皮肤、指甲颜色,了解患儿是否对胶布过敏,并向患儿或其家长解释检测目的。(2)选择血液循环充足的部位(如手指、足趾或耳垂),对于新生儿和婴儿,可选择手掌与手背或足背与足底。(3)选择与设备相匹配的探头,保证探头与患儿的年龄、体重指数(BMI)及测定部位相适应,并按照厂家说明书连接装置。(4)将探头正确放置于手指、足趾或耳垂处,使其光源透过局部组织,保证接触良好,松紧度适宜。(5)识别正常脉搏波形,区别正常波形和低灌注波形、噪声伪影和运动伪影[6,73]。正常脉搏波形呈尖形,其下降支有明显的切迹,低灌注波形呈正弦状,噪声伪影的波形呈锯齿状,运动伪影的波形不稳定(图5[73])。(6)设定SpO2报警范围。(7)读取并记录监测数值。
当患儿出现寒战、抽搐或监测的手指抖动等情况时,脉搏血氧仪接收器会误认为是动脉搏动,影响监测的结果,这时需要等待几秒钟,脉搏波形稳定后读数才比较准确。
当强光(如手术灯、蓝光灯、荧光、红外线加热灯和直射太阳光)照射在脉搏血氧仪探头上或有强烈的电子干扰(如除颤)时均会干扰SpO2传感器性能,使接收器产生偏差,干扰监测,影响数据判读。同时注意,监测时室温不低于5 ℃、不高于40 ℃、相对湿度在20%~80%,从而保证SpO2监测的准确性。
患儿高热或暴露在寒冷的环境时,手指末梢血液循环不佳,造成数据不准,以致误判,这时需用温水浸泡手指或热敷手指后再重新监测。
在监测部位近端应用血压计袖带监测血压或对躁动患儿使用约束带,会引起监测部位的毛细血管搏动异常,影响监测结果。因此应避免在监测部位的同一侧肢体监测血压,注意约束带松紧适宜。
长时间夹住患儿手指容易压迫手指局部造成循环不良;使用的探查夹过大或过小,探查夹探入过深、过浅或宽松,均会影响监测数据的准确性,故应根据患儿手指粗细选择,如果手指太细,可将探查夹夹在脚趾或耳垂上,或选用鼻部胶粘垫样传感器或绷带式传感器用于新生儿监测。如需持续监测SpO2,应避免长时间对同一部位监测,可每隔4 h更换检测部位1次。
根据朗博-比尔定律,适当的脉搏搏动是脉搏血氧仪正常工作的必要条件,而静脉、毛细血管内的血液以及周围组织,如皮肤、皮下组织等,对SpO2监测值没有明显影响[70]。任何阻碍或影响光线吸收的情况,均可导致SpO2监测读数不准,包括皮肤色素情况、指甲油、墨汁或红色染料纹身、静脉注射有色染料、假指甲、指甲上或指甲下的污物等[76,77]。
皮肤色素颜色较深可造成SO2被过高估计,这是由于皮肤基底层黑色素细胞分泌的黑色素能够吸收可见光和红外光,特别是近红外光[78]。成人的研究显示,皮肤颜色较深的患者,发生隐匿性低氧血症的风险更高,即SpO2读数在92%~96%时,实际SaO2<88%,这种情况的发生频率在黑色人种更高,为白色人种的3倍[79]。儿童的研究[80,81]结果类似。这提示,如果仅根据SpO2进行分诊或调整吸氧浓度,在某种程度上有可能增加黑种人低氧血症的风险。因此,需要将SpO2与其他临床症状、体征等综合判断低氧血症的情况。
当指甲油覆盖指甲表面时,可能影响脉搏血氧仪的红光穿透甲床,影响SpO2的测定。蓝色和黑色指甲油可造成SpO2测定数值降低[82]。因此,建议在指端部位测量SpO2时,去除指甲油。
某些染料,如甲基蓝、纹身墨及海纳红等对皮肤的染色可影响脉搏血氧仪吸收光线[83]。用于手术或诊断试剂的静脉注射染料(如亚甲蓝和吲哚菁绿)会使血液染色,可干扰光吸收导致SpO2出现假性下降,如亚甲蓝的吸收峰在波长668 nm处,与HHb在波长660 nm处的红光吸收峰非常接近,相似的红光吸收作用导致光吸收比率(R值)增加,从而错误地降低SpO2读数[70]。
在黄疸患者中,胆红素的颜色本身对于脉搏血氧仪红光和红外光的吸收的影响很小,不会影响脉搏血氧仪的测定值[70],但曾有文献报道,严重的高胆红素血症(>600 mg/L)可能会更高地估计SO2[84]。
杵状指可使SO2被过低估计。国外一项针对CF患者的研究中,对患者的前额、耳垂及指端进行SO2监测,结果发现,前额部位及耳垂部位的SO2测定值一致,无杵状指的CF患者耳垂部位及指端部位的SpO2测定值一致,而有杵状指的CF患者,指端SpO2的测定值低于耳垂部位,提示杵状指部位测定SpO2可使SO2被低估,可能与局部血流灌注不足有关。因而,建议对于杵状指的CF患者,测定耳垂部位的SpO2[85]。
低灌注是指多种因素导致的全身或局部血流量减少。临床上,引起低灌注原因主要包括各种原因导致的血管收缩、心输出量下降、低温、水肿、失血过多、肢体受压以及某些药物(如多巴胺、间羟胺、去甲肾上腺素等缩血管药物,丙泊酚、吸入氧化亚氮等部分麻醉药物)[73,86]。以识别动脉搏动为信号基础的脉搏血氧仪,在低灌注时SpO2测定值会受到明显干扰。低灌注时动脉搏动的信号减弱,而其他光吸收不变,输出信号的信噪比明显降低,因而传感器很难在背景噪声信号中识别出真实信号,致使SpO2测定值明显偏低[7,73,87,88]。新一代脉搏血氧仪通过改进算法对低灌注下所测定的SpO2值进行校正,能在一定程度上提高低灌注时SpO2测定值的准确性[87]。以识别组织血管床中最高SO2的血液为信号基础的脉搏血氧仪,在低灌注时SpO2测定值不会受干扰[88]。此外,另有研究表明低灌注时贴额式脉搏血氧仪优于指脉式脉搏血氧仪[89,90]。
一般情况下,贫血不会影响SpO2的准确性,因为Hb降低,导致HHb和HbO2对红光和近红外光的吸收作用均降低,理论上二者的比值不受影响。然而,对于严重贫血患者,其因Hb携氧总量下降导致血液性缺氧,SpO2却可显示正常[91,92]。
碳氧血红蛋白(COHb)增多可过高估计SpO2。在波长为660 nm处,COHb的光吸收作用与HbO2相似,而在波长940 nm时COHb的光吸收作用很弱(图2[70])。并且,一氧化碳(CO)对Hb的亲和力比O2约大240倍,导致Hb的携氧能力降低,并抑制、减慢HbO2的解离。在COHb增加的情况下(如吸烟、烧烤、汽车尾气及CO中毒等),HHb的降低导致红光吸收减少,导致SpO2读数假性正常或假性偏高[70,75]。
高铁血红蛋白(MetHb)增多可过低估计SpO2。在波长660 nm时,MetHb对红光的吸收与HHb相似,在波长940 nm时,MetHb对近红外光的吸收作用较HbO2或HHb更强(图2[70]),因此在2个波长上都引起大的光吸收脉冲,导致光吸收比率(R值)的分子分母同时增大。随着血液中MetHb的含量增高,R值趋向于1,SpO2趋向于85%,导致SpO2假性降低[70,75]。
传统的脉搏血氧仪只能测量2种波长的光,只能识别HHb和HbO2,而脉搏碳氧血氧监测仪(Pulse CO-Oximetry)能够通过发射多个波长的光束,连续、无创地测定血液中的COHb和MetHb含量[73,93]。如果患儿的缺氧表现在给予氧疗后未能改善,或SaO2和SpO2之间差异明显,可通过脉搏碳氧血氧监测仪确定是否存在COHb和MetHb。
遗传性异常Hb对SpO2的测量值也有影响。镰状细胞病的血红蛋白S(HbS)以及其他罕见的Hb病,如Hb Bassett、Hb Rothschild和Hb Canebiere等,对氧气的亲和力降低,导致SpO2减低[70,94]。据报道[70,95],罕见的异常血红蛋白Hb Bonn和Hb Cheverly对红光的吸收作用明显大于正常Hb,可导致经脉搏血氧仪测定的SpO2减低。
SpO2监测以搏动的动脉血的光吸收信号为基础,人体组织中能够吸收光的成分包括搏动的动脉血、静脉和毛细血管血、皮肤、皮下脂肪以及骨骼和肌肉。由于光吸收的正常动脉搏动成分不超过总吸收能量的5%,任何改变其余吸收部分的异常搏动都会影响信噪比,尤其是静脉搏动时,传感器会把静脉搏动误认为动脉搏动,导致检测的SpO2低于真实值[96]。这种情况见于三尖瓣反流,高动力循环状态如严重贫血、甲状腺功能亢进、左向右分流量较大的非发绀性CHDs,如室间隔缺损、动脉导管未闭、高排低阻型休克等[32]。采用Masimo信号提取技术的新一代脉搏血氧仪,可以克服以往脉搏血氧仪技术上的局限性,校正由于患者活动、低灌注、静脉搏动、外界光线干扰等所造成的信号-噪音比降低,使SpO2读数偏低或错误报警的误差得到减少[97]。
呼吸困难、发绀等临床表现不能代替SpO2监测,对可疑低氧血症者,尽可能使用脉搏血氧仪进行监测。
呼吸困难是指主观上有空气不足、气不够用或呼吸费力的感觉,客观上表现为呼吸急促、发绀、呻吟、胸部凹陷、进食困难、鼻翼扇动和意识改变。有研究显示,这些临床征象对低氧血症的预测准确性低,发绀、呻吟、进食困难和意识改变特异性较高,但敏感性低,而鼻翼扇动和胸部凹陷敏感性高,但特异性不高。对于儿童下呼吸道感染,仅依据以上临床表现可能低估20%~30%的低氧血症[98,99]。
发绀是毛细血管血液中HHb浓度达到或超过50 g/L时,皮肤和黏膜呈青紫色。一般情况下发绀能够反映缺氧程度,但出现发绀时,SO2往往≤85%,提示存在严重的低氧血症,而SO2监测能够早期快速识别低氧血症。此外,发绀与缺氧、低氧血症的一致性还受Hb数量或异常Hb的影响。重度贫血时Hb可降至50 g/L以下,可以不出现发绀,SO2正常,但仍然严重缺氧;而红细胞增多时,血液中HHb浓度可超过50 g/L时,出现发绀,但无缺氧。CO中毒时,COHb增高,发绀不明显,但处于缺氧状态;MetHb症时发绀明显,但SO2可以正常[100]。
SpO2监测不能够代替动脉血气分析,当SpO2读数与临床症状体征不符时,应使用动脉血气分析进行核实。
SpO2监测是一种估测SaO2的方法,具有无创、快速、可持续性监测的优点,已广泛用于评价低氧血症等。而动脉血气分析能直接反映SaO2值,是测量SaO2的金标准。另外,影响SpO2测定的因素有很多,如CO中毒、指/趾端冰冷、指端皮肤或颜色异常、监测肢体血供障碍、患者使用血管活性药物等导致血流减慢或透光性变差等。仪器本身也会影响检测结果,如仪器类型和信号、探头放置位置、接触不良、外界强光等。多中心关于SpO2与SaO2的准确性的研究表明,SpO2在91%~97%时与SaO2一致性好,但在76%~90%时,SpO2会高估SaO2,其中在81%~85%时两者的偏倚最高(可达6%),与测量偏倚显著相关因素有:发绀型CHDs、毛细血管再充盈时间延长、氧饱和度低于96%;黑人、传感器品牌与测量偏倚的相关性小;而Hb含量、体温及患儿年龄与测量偏倚无关[101]。另一项研究发现[102],当机械通气吸入高浓度的氧时,SpO2监测会掩盖原有患者本身的氧合状态,高估SaO2结果。另外,除SO2指标外,血气分析还可提供通气状态、组织缺氧及酸碱平衡等指标。因此,SpO2监测虽可减少动脉血气分析的次数,但并不能完全取代动脉血气分析。
参与本共识编写的机构和学术组织:中国初级卫生保健基金会儿科专家委员会;中国医药教育协会儿科专业委员会;中国研究型医院学会儿科学专业委员会;中国非公立医疗机构协会儿科专业委员会;中国中药协会儿童健康与药物研究专业委员会;中国医药新闻信息协会儿童安全用药分会;全球儿科呼吸联盟;国家呼吸系统疾病临床医学研究中心
所有作者均声明不存在利益冲突
























